ワンショットスイッチ
スイッチを一度押すと、ある一定時間だけリレーがONしています。
またリレーがONしているときにスイッチを押されても関係なく一定時間後にリレーOFFします。
リレーで他の機器を制御することが出来ますので幅広く応用出来るかと思います。
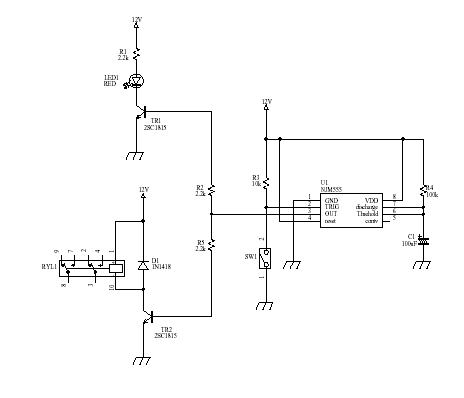
NJM555というタイマーICを使って動作を実現しています。リレー駆動とLEDの駆動はそれぞれトランジスタを使っていますが1個のトランジスタでも動作は可能かと思います。

部品表は下記の通りです。
部品番号 型名又は仕様 メーカ等 U1 NJM555 新日本無線 TR1、TR2 2SC1815 R1、R2、R5 2.2kΩ R3 10kΩ R4 100kΩ *** C1 100μF *** LED1 RED D1 1N1418 RYL1 G6H2-12V オムロン SW1 タクトスイッチ
R4とC1の値でスイッチ押してからリレーがOFFする時間が決まります。
この回路では約スイッチが押されてから12秒後にリレーがOFFします。D1は保護ダイオードになります。